污水处理设备,工业污水处理,中水回用设备,MVR蒸发器,一体化污水处理设备-深圳宏森环保废水处理设备官网
关于我们|联系我们
二维码

微信扫码咨询

联系我们

电话:400-9969-506

QQ:2741116952

邮箱:hongsen@sazuan.com

地址:深圳市龙华区龙华街道清湖社区清湖村宝能科技园12栋6层A座

化工废水处理设备

当前位置:首页>>工程案例>>化工废水处理设备

青岛化工厂染料废水工程

来源:本站

  项目介绍

  青岛某精细化工厂主要以生产染料为主,是集生产、科研、贸易为一体的高科技企业。该企业在生产的过程当中,每天都会产生大量的废水,大概为1000吨左右。如果这些废水不经过处理,直接排放,将会严重污染周边的环境。为了不污染环境以及完成相关政策指标,该公司于2019年向宏森环保采购了一套化工厂染料废水设备

化工污水处理设备

化工污水处理设备

  化工废水危害:

  1、直接排放会导致大量地表水污染,而且具有毒性,使水生物死亡;

  2、水能渗透到地底下,污染干净的水,严重的可导致人中毒死亡;

  3、造成土壤污染,影响植物生长。

  4、工业废水中的有毒有害物质会被动植物的摄食和吸收作用残留在体内,而后通过食物链到达人体内,对人体造成危害。

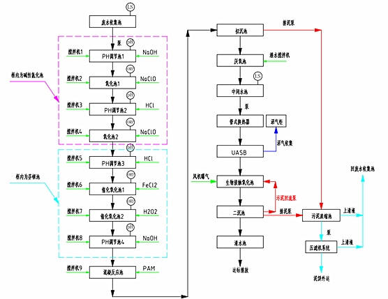
  工艺流程:

  为了使该公司的污水能够达标排放,宏森的技术人员根据污水的特点,制订了一套污水处理方案。

  污水先PH调节池,然后在经过氧化池,这样来回的重复几个流程,在进入PAM反应池,然后经过沉淀,使排放出去的水能够达标。其具体的流程图如下。

  设备优势:

  1、占地面积小;

  2、根据客户的实际情况来定制;

  3、设备运营成本低,而且操作简单易懂;

  4、保证出水水质达标排放。

  处理结果:

  符合国家相关政策的标准。

午夜精品影院在线观看-午夜久久禁播电影-午夜剧场色-午夜开放-午夜看片福利在线观看-午夜看片神嚣免费的-午夜快车神马影视-午夜两性网-午夜伦理:伦理片-午夜伦理第1页 午夜精品影院在线观看-午夜久久禁播电影-午夜剧场色-午夜开放-午夜看片福利在线观看-午夜看片神嚣免费的-午夜快车神马影视-午夜两性网-午夜伦理:伦理片-午夜伦理第1页