污水处理设备,工业污水处理,中水回用设备,MVR蒸发器,一体化污水处理设备-深圳宏森环保废水处理设备官网
关于我们|联系我们
二维码

微信扫码咨询

联系我们

电话:400-9969-506

QQ:2741116952

邮箱:hongsen@sazuan.com

地址:深圳市龙华区龙华街道清湖社区清湖村宝能科技园12栋6层A座

印染污水处理设备

当前位置:首页>>工程案例>>印染污水处理设备

佛山市包装废水处理方案

来源:本站
  公司简介:
  佛山市三水柏勤包装有限公司成立于2019年06月21日,注册地位于佛山市三水区白坭镇金乐路4号(住所申报),法定代表人为王艺。经营范围包括一般项目:金属包装容器及材料制造;金属制日用品制造。(除依法须经批准的项目外,凭营业执照依法自主开展经营活动)
包装废水处理,废水处理设备,印染污水处理
 
  项目简介:
  1、技术指标:
  (1)处理水量:120T/D
  (2)进水水质,水质参数如下:

 
  排放标准达到广东省《水污染物排放限值》(DB44/26-2001)第二时段三级标准与《污水排入城镇下水道水质标准》(GB/T31962-2015)B级标准的较严值。
  (3)出水水质:

  (4)运行方式:“手动/自动”运行
  (5)水温要求:系统调试运行水温需大于5℃,低于该温度系统暂停。
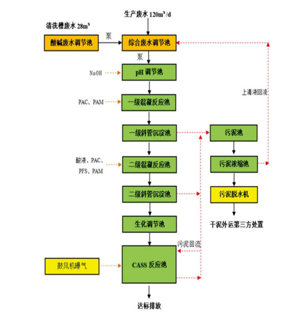
      包装废水处理工艺流程:


午夜精品影院在线观看-午夜久久禁播电影-午夜剧场色-午夜开放-午夜看片福利在线观看-午夜看片神嚣免费的-午夜快车神马影视-午夜两性网-午夜伦理:伦理片-午夜伦理第1页 午夜精品影院在线观看-午夜久久禁播电影-午夜剧场色-午夜开放-午夜看片福利在线观看-午夜看片神嚣免费的-午夜快车神马影视-午夜两性网-午夜伦理:伦理片-午夜伦理第1页